

測量相位差可以用示波器測量,也可以把相位差轉換為時間間隔,先測量出時間間隔,再換算為相位差,可以把相位差轉換為電壓,先測量出電壓,再換算為相位差,還可以與標準移相器進行比較的比較法(零示法)等方法。
應用示波器測量兩個同頻正弦電壓之間的相位差的方法很多,本節介紹具有實用意義的直接比較法。將u1、u2分別接到雙蹤示波器的Y1通道和Y2通道,適當調節掃描旋鈕和Y增益旋鈕,使熒光屏顯示出如圖2.42所示的上、下對稱的波形。

比較法測量相位差
設u1過零點分別為A、C點,對應的時間為tA、tC;u2過零點分別為B、D點,對應的時間為tB、tD。正弦信號變化一周是360°,u1過零點A比u2過零點B提前tB-tA出現,所以u1超前u2的相位。
u1超前u2的相位,即u1與u2的相位差為
(2.56)
T為兩同頻正弦波的周期; ΔT為兩正弦波過零點的時間差。

數字相位計框圖
將待測信號u1(t)和u2(t)經脈沖形成電路變換為尖脈沖信號,去控制雙穩態觸發電路產生寬度等于ΔT的閘門信號以控制時間閘門的啟、閉。晶振產生的頻率為fc的正弦信號,經脈沖形成電路變換成頻率為fc的窄脈沖。
在時間閘門開啟時通過閘門加到計數器, 得計數值n,再經譯碼,顯示出被測兩信號的相位差。這種相位計可以測量兩個信號的“瞬時”相位差,測量迅速,讀數直觀、清晰。
數字式相位計稱做“瞬時”相位計,它可以測量兩個同頻正弦信號的瞬時相位,即它可以測出兩同頻正弦信號每一周期的相位差。
如圖2.44所示,利用非線性器件把被測信號的相位差轉換為電壓或電流的增量,在電壓表或電流表表盤上刻上相位刻度,由電表指示可直讀被測信號的相位差。轉換電路常稱做檢相器或鑒相器。常用的鑒相器有差接式相位檢波電路和平衡式相位檢波電路兩種。

數字相位計框圖

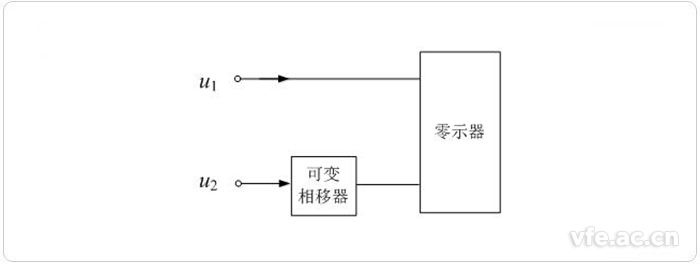
零位法測量相位差
零示法又稱比較法。零示法以一精密移相器的相移值與被測相移值作比較來確定被測信號間的相位差。測量時,調節精密可變移相器,使之抵消被測信號間原有的相位差使平衡指示器示零。由精密移相器表針指示可直讀兩被測信號間的相位差值。平衡指示器(零示器)可以是電壓表、電流表、示波器或耳機等,它們應有足夠高的靈敏度才有益于提高測量精確度。測量精確度主要取決于精密可變移相器的刻度誤差及穩定性。
上一篇:有源濾波器與無源濾波器的區別
下一篇:數字信號處理的基本組成及其特點?