

根據非傳統互感器技術要求中的相關介紹,非傳統互感器一般采用差值法及交流采樣方法對其輸出誤差進行檢測。非傳統互感器在結構上可由電阻元件、電容元件、電磁元件之一或組合而成,輸出的弱信號可與電子式自動化設備以及電子式儀器儀表的信號輸入端口對接。下面本文根據非傳統互感器技術條件中對互感器輸出誤差測量的方法介紹如何采用交流采樣方法測量非傳統互感器輸出誤差。
采用交流采樣方法對非傳統互感誤差進行測量時應當使用電子互感器校驗儀作為交流采樣原理的誤差測量裝置,儀器的模數變化率不少于16位,采樣率不低于4KHz。采樣準確度負荷0.02級交流采樣裝置要求。電子互感器校驗儀的電壓輸入回路TV-D應具有足夠小的輸入電流,電流輸入回路TA-D應具有足夠低的輸入壓降,使接入誤差減小到可以忽略的程度。
為減少試驗電源波動和模數變化位元對測量結果的影響,一般使用多次測量的統計平均值作為測量結果。

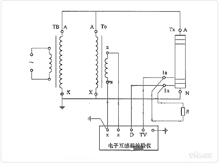
圖示:交流采樣測量非傳統電壓互感器誤差線路
TB——試驗變壓器;TO——電壓比例標準器,可以由標準器級聯組合而成。
TX——非傳統電壓互感器;R——二次電壓負載電阻。
使用交流采樣法原理的誤差測量裝置測量非傳統電壓互感器誤差的線路如上圖所示。采用交流采樣方法的電子互感器校驗儀采樣電壓比例標準器輸出參數及被試電壓互感器二次輸出電壓,通過對比標準值及被測值輸入電壓誤差完成對被試非傳統電壓互感器二次輸出誤差測量。

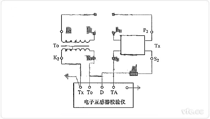
圖示:交流采樣法測量非傳統電流互感器電流輸出誤差線路
TO——電流比例標準器,可以由標準器級聯組合而成;
TX——非傳統電流互感器;R——二次電流負載電阻。
使用交流采樣原理的誤差測量裝置測量非傳統電流互感器電流輸出誤差的線路如上圖所示。這種測試方法下采樣的為電流比例標準器的二次輸出電流及被試非傳統電流互感器二次輸出電流,電子互感器校驗儀對標準值及被試輸出值比較,可得出被試電流互感器二次輸出電流誤差。

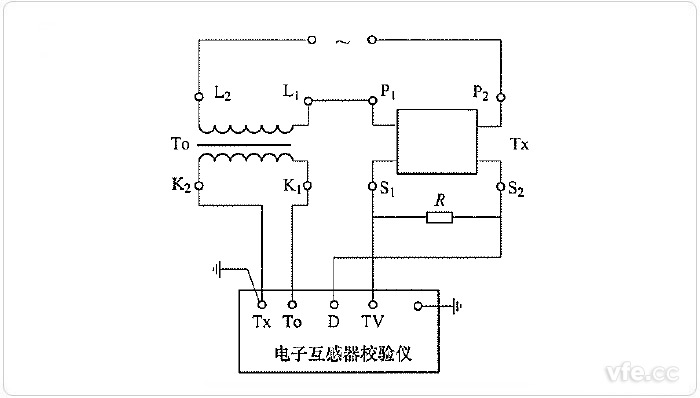
圖示:交流采樣法測量非傳統電流互感器電壓輸出誤差線路
TO——電流比例標準器,可以由標準器級聯組合而成;
TX——非傳統電流互感器;R——二次電壓負載電阻。
使用交流采樣原理的誤差測量裝置測量非傳統電流互感器電流輸出誤差的線路如上圖所示。這種測試方法電流比例標準器輸出為電流信號,被試非傳統電流互感器二次輸出通過一個負載電阻轉換為電壓信號;電子互感器校驗儀通過采樣兩組輸出信號變換對比,可以完成對被測電流互感器二次電壓輸出誤差進行測量。
下一篇:電動汽車充電設備簡介