

直流電壓互感器一般用在高壓直流輸電中,在直流電網中,用于高壓與測量儀器電氣隔離,以保證工作人員和二次設備的安全。本文描述直流電壓互感器的計量方法,供大家參考。
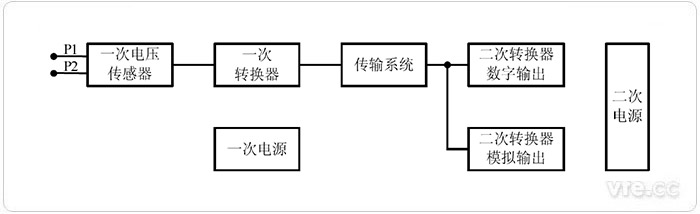
直流電壓互感器用于測量換流站、逆變站的極線和中性線的直流電壓。直流電壓互感 器的通用原理圖見下圖。

直流電壓互感器通用原理圖
根據《JJG26-2013 直流電壓互感器》規定,檢定直流電壓互感器的檢定點為被檢直流電壓互感器額定電壓的 50%,80%,100%,120%共 4 個點。如果被檢直流電壓互感器的技術條件還規定了其它工作電壓范圍,則還應增加相應的檢定點。

采用電壓比法檢定直流電壓互感器的原理圖
檢定前,應對使用的數字電壓表清零,以消除數字電壓表偏置電流的影響。當加在被 檢直流電壓互感器的直流高壓為檢定點電壓時,用數字電壓表測量標準直流高壓分壓器的 二次輸出電壓 u0 和被測直流互感器的二次輸出電壓 ux。被檢直流電壓互感器的基本誤差按下式計算:

式中:
u0——標準直流高壓分壓器的二次輸出電壓;
ux——被檢直流電壓互感器的二次輸出電壓;
K0——標準直流高壓分壓器的標稱分壓比;
Kx——被檢直流電壓互感器的標稱分壓比。
被檢定直流電壓互感器二次具有數字輸出時,可以采用具有時鐘同步功能的數字電子式互感器校驗儀檢定。電子式互感器校驗儀檢定具有數字輸出的直流電壓互感器原理線路 圖如圖所示。

電子式互感器校驗儀檢定具有數字輸出的直流電壓互感器的原理圖
電子式互感器校驗儀輸出時鐘控制被檢直流電壓互感器一次轉換器采樣,數字輸入端 口讀取被檢直流電壓互感器二次轉換器輸出的數字幀,模擬端口讀取標準直流分壓器的輸 出電壓,經處理得到時間同步的u0 與 Ux。其中,u0為標準直流分壓器的二次輸出電壓, Ux 為被檢直流電壓互感器測得的一次直流電壓。被檢直流電壓互感器的基本誤差按下式計算:

式中:
K0——標準直流高壓分壓器的標稱分壓比;
u0——標準直流高壓分壓器的二次輸出電壓;
Ux——被檢直流電壓互感器的一次電壓測量值。
下一篇:電動機轉差率測量方法簡介