<cite id="5ljlj"></cite>
<menuitem id="5ljlj"></menuitem>
<var id="5ljlj"></var>
<menuitem id="5ljlj"><video id="5ljlj"><thead id="5ljlj"></thead></video></menuitem><var id="5ljlj"><span id="5ljlj"><menuitem id="5ljlj"></menuitem></span></var>
<var id="5ljlj"></var>
<menuitem id="5ljlj"><strike id="5ljlj"><listing id="5ljlj"></listing></strike></menuitem>
<cite id="5ljlj"><video id="5ljlj"><thead id="5ljlj"></thead></video></cite>
<cite id="5ljlj"><video id="5ljlj"><thead id="5ljlj"></thead></video></cite>
<menuitem id="5ljlj"></menuitem>
<cite id="5ljlj"><video id="5ljlj"><thead id="5ljlj"></thead></video></cite><var id="5ljlj"><strike id="5ljlj"></strike></var><var id="5ljlj"><strike id="5ljlj"></strike></var>
<var id="5ljlj"></var>
<var id="5ljlj"><strike id="5ljlj"><listing id="5ljlj"></listing></strike></var>
<ins id="5ljlj"></ins>
當前位置:首頁檢測中心基礎知識 │ DP800數字功率計功率單元簡介

DP800數字功率計功率單元簡介

  • 瀏覽次數:5780次
  • 發布時間:2014/6/20 15:32:43
  • 作者:hb_yinhe

  DP800數字功率計功率單元是數字功率計位于前端測量的模塊,其電壓和電流測量通道均包含8個量程,通過自動無縫量程轉換拓寬信號測量范圍,可在額定輸入信號0.4%~100%的范圍內滿足標稱精度指標。

DP800數字功率計功率單元原理

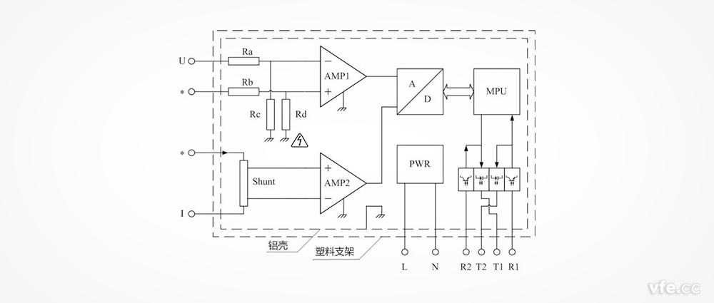
  功率單元主要包括:被測電壓調理電路、被測電流調理電路、AD轉換器、微處理器MPU、光纖收發器R1、R2、T1、T2、工作電源PWR、屏蔽鋁殼及塑料支架等部分。
  被測電壓調理電路由電阻Ra、Rb、Rc、Rd及運算放大器AMP1等構成,被測電流調理電路由分流器Shunt和運算放大器AMP2等構成。
  被測電壓、電流信號經調理電路(圖10中省略了量程轉換和防混疊濾波器等電路)等電路變換為與AD轉換器量程及阻抗匹配的模擬量電壓信號,在微處理器MPU的控制下,AD轉換器將模擬量電壓信號變換為數字信號,微處理器對數字信號進行分析運算得到電壓有效值、電流有效值、有功功率、頻率等參數,由微處理器MPU的串行通訊接口經過光纖發送器T1上傳。光纖接收器R1接收數字主機的設置指令及同步時鐘信號送至微處理器MPU的串行通訊接口。
DP800數字功率計功率單元原理圖
DP800功率單元工作原理框圖
  為了通過光纖總線將多個功率單元互聯,每臺功率單元還包括一對用于連接總線上下一個功率單元的光纖收發器R2和T2。

DP800數字功率計功率單元接線端子說明

  功率單元的接線端子分布在兩個端面,一個端面分布被測電壓和電流的四個端子,另一個端面分布通訊光纖端子及工作電源輸入端子。
  DP800功率單元采用交流供電,供電電壓范圍為85V~265V,供電頻率范圍為45Hz~66Hz,可兼容220V和110V供電電壓及50Hz和60Hz供電。供電端子無需區分L和N。
DP800功率單元接線端子
DP800數字功率計功率單元接線端子

DP800功率單元通過光纖總線連接數字主機的示意圖
DP800功率單元通過光纖總線連接數字主機的示意圖

DP800數字功率計功率單元輸入連接注意事項

  功率單元的電路地與殼體相連。而電路地與電流輸入端子直接不允許產生高電位。
確保使用安全的方式有兩種:
  電流輸入端子可連接大地時(如:電流互感器的S2端子),DP800功率單元鋁殼可浮空或接大地。
  電流輸入端子存在高壓時,DP800功率單元鋁殼必須浮空。此時,殼體帶電,有高壓危險。
  為了解決第二種方式的安全問題,DP800功率單元鋁殼外需加裝絕緣的塑料支架(外殼)。支架還有一個作用就是方便現場測試時功率單元的擺放問題。

Copyright 2010-2017 www.ayxdmy.com, All Rights Reserved 湖南銀河電氣有限公司 版權所有 湘ICP備09002592號-5
中文字幕在线观看