

傳統的有功功率表通常針對工頻或中頻正弦波測量設計,因此只能滿足正弦波電路的有功功率測量,在波形畸變較小的時候,可以獲取與標稱測量精度,當波形畸變增大時,測量誤差增大,甚至喪失正常的測量功能。
功率分析儀是有功功率表的功能升級產品,一般具備下述功能:
1、具備功率表的基本功能:電壓、電流真有效值和總有功功率的測量;
2、對功率表的基本功能的適用性進行擴展,使其能夠測量正弦電路和非正弦電路的電壓、電流真有效值和總有功功率。一般要求適應較寬的帶寬和較寬的基波頻率范圍;
3、能夠對非正弦電壓、電流及功率包含的詳細信息進入定性和定量的分析。
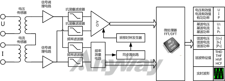
定性分析一般通過直觀的時域分析法,時域分析法主要建立在實時波形的基礎上。定量分析一般通過抽象但準確量化的頻域分析法,頻域分析法主要基于傅里葉變換。圖1為通用的功率分析儀原理框圖。

圖1 功率分析儀通用原理框圖
目前市面上的功率分析儀大多在三相以上,四相和六相的較多,也有多達八相的。
按主要特性對功率分析儀分類,可分為:變頻功率分析儀、寬頻帶功率分析儀、高精度功率分析儀、諧波功率分析儀、低功率因數功率分析儀等。
相數分主要是指功率分析儀的測量對象電機或變頻器等電機驅動器時的稱謂,電機驅動器相數由電機決定,按被測設備相數對功率分析儀分類,可分為:單相功率分析儀、兩相功率分析儀、三相功率分析儀、五相功率分析儀、六相功率分析儀、十二相功率分析儀及十五相功率分析儀等。通常三相以上統稱為多相功率分析儀。十二相、十五相功率分析儀一般是采用多臺多相功率分析儀進行組合實現,一般要求功率分析儀具有主機同步功能。
功率分析儀用途主要包括:艦船電力推進、裝甲電力牽引、軍用陀螺儀、電機、風機、水泵、風力發電、光伏發電、燃料電池、高鐵動車、地鐵城軌、電動汽車、變頻器、特種變壓器、熒光燈鎮流器、LED照明等領域的等領域的產品檢試驗、能效評測及諧波分析。
之所以按照功率分析儀用途分類,是因為某些用途或應用對功率分析儀的功能或性能有特殊的要求,如:
作為變頻器功率分析儀用途時,一般要求具有較寬的帶寬;
作為電機功率分析儀或馬達功率分析儀用途時,一般可同時測量電機軸功率;
作為電力變頻器功率分析儀用途時,一般要求在超低功率因數下實現功率的準確測量;
作為開關電源功率分析儀用途時,一般要求能夠測量高頻直流紋波;
作為太陽能/光伏功率分析儀用途時,一般要求能夠在極寬的電壓、電流范圍內實現高精度測量并且換擋過程數據不丟失,以滿足光伏電池的I-V特性測試需要;
作為電動汽車功率分析儀用途時,一般要求具有較多的相數、交直流兩用和較寬的準確(基波)頻率測量范圍;
電源適配器或各類數碼產品待機功耗分析儀要求準確測量毫安級甚至微安級的待機電流及功率等。
圖2 WP4000功率分析儀在交流牽引電動機試驗臺中的應用